NQB1、 NQB2 電動裝置在繼承QB1、QB2 優(yōu)點的同時又增設了產品的使用功能,它適用于小口徑球閥、蝶閥、旋塞閥等閥瓣工作中90°回轉閥門和類似機構的控制。該產品與閥門組合后可廣泛地應用于石油、化工、電力、市政、冶金、食品、輕工等工業(yè)領域的管道控制系統(tǒng)。 QBR3~QBR5是我公司研制的部分回轉閥門電動裝置,控制轉矩范圍:900N.m~12000N.m。該電動裝置可與球閥﹑蝶閥等閥瓣做90°回轉的閥門組合成電動閥門,其功能是控制閥門的啟閉。
QBR系列技術參數表
QBR系列連接尺寸
W
NQB樣本
NQB使用手冊
NQB防爆附加說明
NQB普通整體產品外形尺寸
NQB整體防爆產品外形尺寸
NQB普通防爆產品外形尺寸
NQB普通型產品外形尺寸
NQB基本隔爆型電氣原理圖
NQB基本型電氣原理圖
NQB2法蘭連接尺寸
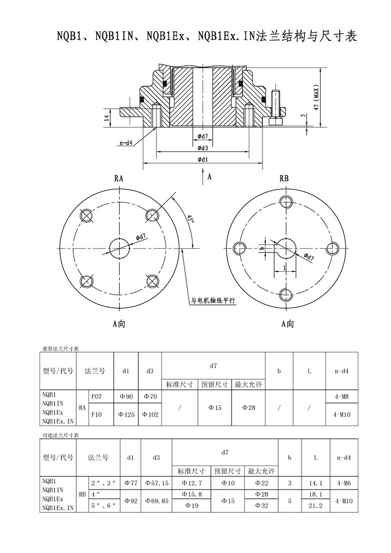
NQB1法蘭連接尺寸
QBR樣本
QBR使用手冊
QBR基本型產品外形尺寸
QBR防爆型產品外形尺寸
QBR普通整體型產品外形尺寸
QBR整體防爆型產品外形尺寸
QBR整體防爆型電氣原理圖
QBR普通整體型電氣原理圖
QBR基本隔爆型電氣原理圖
QBR基本型電氣原理圖
QBR產品連接尺寸